X
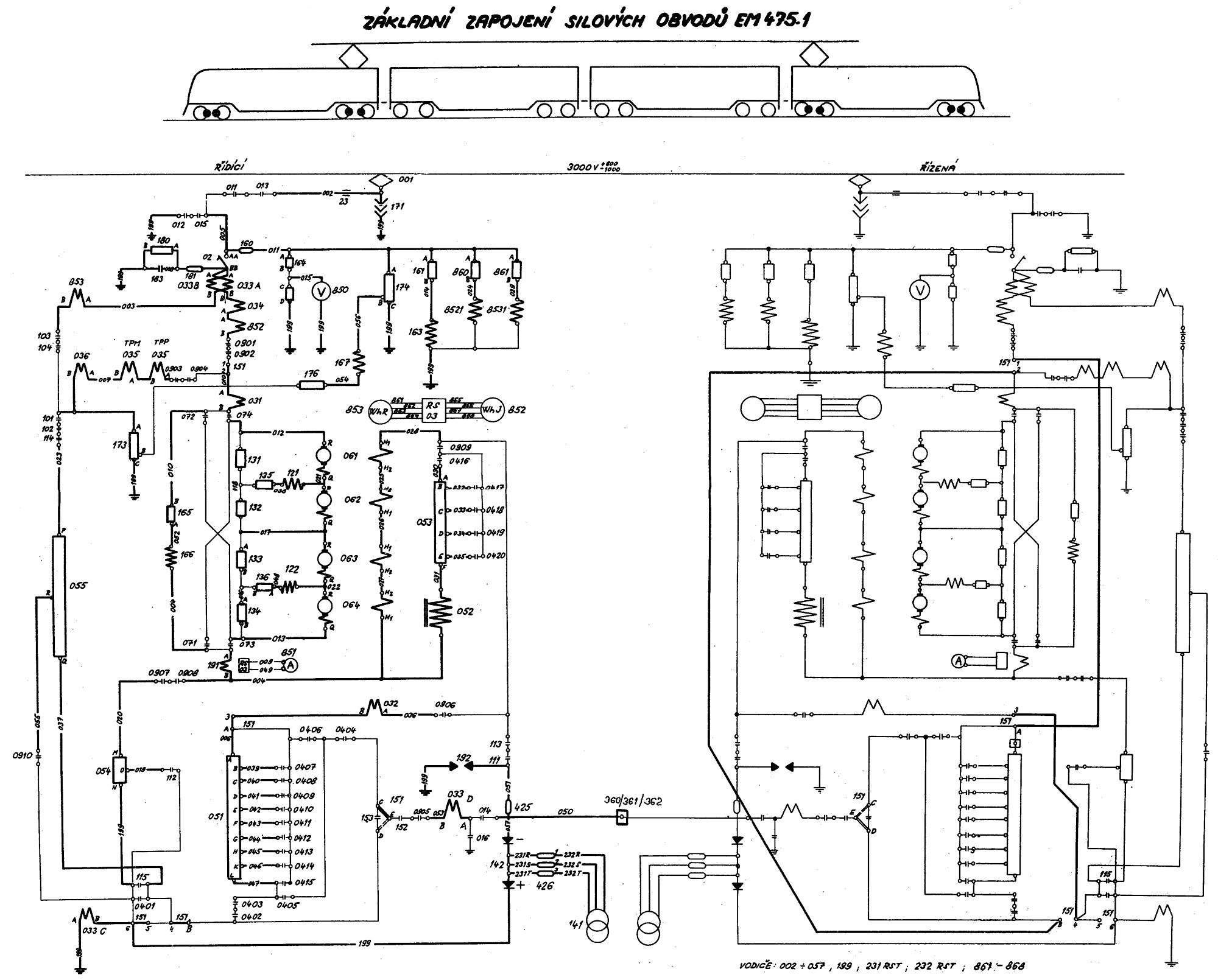
Schéma silových obvodů elektrické jednotky
EM475.1
.
|<
<
Sbírka:
Rosťa Kolmačka
>
>|