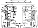
 | | Pohled do otevřené skříně ochran AREL (zkratka pro automatickou regulaci elektrických lokomotiv) ve stavu po několika modernizacích - stav z roku 2013. Na snímku jsou: nadproudová ochrana trakčního obvodu, nulová proudová ochrana trakčního obvodu, diferenciální ochrana trakčního i brzdového obvodu, proudové rekuperační relé, nulová proudová ochrana pro EDB, diferenciální proudová ochrana motorgenerátoru a diferenciální proudová ochrana elektrického topení. | | Foto: Martin Folda | 1024 × 740 pix | 330 KiB | | |
|